中国尊,总建筑面积约42.7万平方米,地上108层,地下7层,建成后将取代国贸三期成为北京第一高楼。该项目位于北京CBD核心区内编号为Z15地块正中心,西侧与北京目前最高的建筑国贸三期对望,建筑总高528米,未来将被规划为中信集团总部大楼。于2011年9月12日左右动工,2016年底封顶,预计总投资达240亿元。通过对本项目项目的解析了解BIM技术的全面应用。
一、工程概况
北京中央商务区核心区的标志性超高层建筑项目——中国尊大厦,工程场地位于北京市朝阳区东三环北京商务中心区(CBD)核心区Z15地块,建筑面积约43.7万m2(地上约35万m2,地下约8.7万m2)。主要建筑功能为办公、观光和商业。该塔楼地上108层,地下7层(局部设夹层),建筑高度528m,外轮廓尺寸从底部的78m×78m向上渐收紧至54m×54m,再向上渐放大至顶部的59m×59m,似古代酒器“樽”而得名,建筑效果图如图1所示。

图1 中国尊大厦
工程主要结构体系由外框筒和核心筒组成,其中外框筒由巨型柱、巨型斜撑、转换桁架以及次框架组成。巨型柱位于塔楼角部,贯通至结构顶部,并在各区段分别与转换桁架、巨型斜撑连接。巨型柱底部截面形状为多边形,中部及上部为矩形,采用多腔钢管混凝土柱。在设备层及避难层共设置8道转换桁架,其杆件截面采用焊接箱形截面。巨型斜撑沿各区外皮设置,也为焊接箱形截面。次框架包括重力柱和外环梁,均为焊接H形截面,其仅承担本区重力荷载,不参与整体抗侧。
二、巨型外框筒建筑-结构一体化设计
2.1 巨型外框筒几何控制面的生成
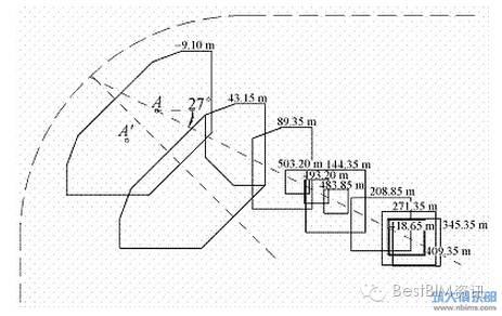
中国尊大厦外轮廓的水平截面形状为倒圆角的正方形,并沿着高度平滑收放,其外完成面几何控制尺寸见图2。巨型外框筒的外控制面采用分段折面的形式,既可以较好控制巨型外框筒与建筑外完成面的距离,又可降低结构自身的加工难度。

图2 外完成面几何控制尺寸
2.2 巨型柱外轮廓的生成
巨型柱从基础顶面(-31.3m)至106层(503.2m)的截面形式根据一定的规则进行变化,其具有三种截面形式:1)7层以下(-31.3~43.15m)为4根八边形截面,截面面积约为63.9m2;2)7~19层(43.15~98.65m)为8根六边形截面,截面面积约为19.5~21.3m2;3)19~106层(98.65~503.2m)为8根矩形截面,截面面积约为19.2~2.56m2。巨型柱共设置12个控制转折标高,具体见表1。

为使结构受力最优,要求12个控制转折标高位置对应的巨型柱截面形心都位于竖直面γ内,此面与水平或竖直夹角为27°,如图3所示。

图3 巨型柱截面示意
综合巨型柱12个控制转折标高位置截面形心共于竖直面γ内、角点(P,P′点)连续、每层巨型柱角点与外完成面的距离不小于500mm(底部为1200mm)等3个条件,最终确定巨型柱的几何定位。其俯视定位图如图4所示。

图4 巨型柱俯视定位图
2.3 转换桁架、巨型斜撑及次框架的生成
在确定外框筒外控制面及巨型柱外轮廓后,可以确定转换桁架、巨型斜撑及次框架等定位。此处控制的目的是各构件之间的连接要做到平齐对接,避免出现错边,并且方便加工和安装。整个塔楼由8道转换桁架分成了9个区段,每个区段生成的规则是一致的,不同的只是巨型柱倾斜的程度,本节仅选取典型区段进行介绍,如图5所示。

图5 外框筒典型区段示意
转换桁架、巨型斜撑及次框架的外皮均与外框筒外控制面平齐。转换桁架弦杆、巨型斜撑等构件与巨型柱连接位置均需要设置水平加劲肋,且结合与巨型柱转折标高位置的关系,转换桁架弦杆的截面形式控制为平行四边形截面(图6(a)),而没有采用常规截面形式(图6(b))。

图6 转换桁架截面生成方案
例如截面尺寸为800×700,表示截面垂直高度为800mm,沿水平向宽度为700mm,此截面定义规则可认为由相距800mm的一对水平面和平行于巨型柱外控制面、水平距离(非垂直距离,下同)为700mm的一对斜面,所围区域作为弦杆轮廓尺寸。
转换桁架腹杆的截面定义规则也参照弦杆的截面定义规则,例如截面为900×700的斜腹杆,由相距900mm平行于腹杆轴线,且都垂直于竖直面的一对斜面和平行于巨型柱外完成面、水平距离为700mm的另一对斜面,所围区域作为斜腹杆轮廓尺寸。角部桁架弦杆与腹杆的生成规则与转换桁架的生成规则也基本一致。
巨型斜撑的生成规则与转换桁架腹杆的生成规则类似。略有不同的是转换桁架的斜腹杆、弦杆与巨型斜撑轴线交点标高与外框筒转折标高不在同一标高(相差半个弦杆高)(图7)。为避开上述问题,巨型斜撑截面生成方案按如下方案进行:例如1 600×900截面,取平行于巨型斜撑轴线、相距1 600mm且垂直于竖直面的一对斜面,和平行于下轮廓面、水平距离为900mm的一对斜面,所围区域作为巨型斜撑轮廓尺寸。

图7 巨型斜撑节点定位示意
次框架的空间定位主要以分析重力柱为主。重力柱的定位与幕墙玻璃分格对应,幕墙分格规则则是以外完成面为基础,按照加强层建筑完成面标高水平剖切出其对应的幕墙轮廓线,等分为128份(图8),进而得到各层的幕墙分格点。

图8 重力柱中心线定位
然后在外完成面每6个分格点取一格点再投影到转换桁架上弦、下弦中心线上。连接相邻两道转换桁架上、下弦的交点即为重力柱中心线定位,连接每道转换桁架上、下弦的交点即为转换桁架竖腹杆中心线定位。在确定重力柱轴线定位之后,以平行于轴向且垂直于竖直面的一对斜面与平行于外框筒外完成面的一对斜面所围区域作为重力柱外轮廓,重力柱采用焊接H形截面,以便施工。
整个外框筒结构构件的截面生成规则可以用如下模型进行形象说明:剪切刚度很小而弯曲刚度很大的结构,在一对水平力作用下,发生剪切变形之后的形状,作为中国尊大厦外框筒结构的构件截面的主要形式,而确定截面倾斜的程度主要依据各段外框筒外完成面的倾斜程度,如图9所示。

图9 截面生成原理
三、桩筏基础设计
工程基础形式为桩筏基础。桩筏体系可理解为是地基土-桩-筏板相互作用的一个有机整体。本工程桩基础设计使用年限为50年,耐久性100年;建筑桩基设计等级甲级,安全等级为一级;主要抗震性能目标为桩身强度满足中震弹性和大震不屈服要求。工程桩主要包括三种类型:位于核心筒和巨型柱下P1型(桩径1 200mm、桩长44.6m);塔楼下其他区域P2型(桩径1 000mm、桩长40.1m);塔楼与纯地下室间过渡桩P3型(桩径1 000mm、桩长26.1m,为边缘过渡桩),桩位布置见图10。

图10 桩位布置
工程桩P1和P2以第层卵石、圆砾为桩端持力层,要求进入持力层的深度不小于2.5m。纯地下室部分采用天然地基。所有工程桩均采用桩侧桩端组合后注浆工艺。
桩筏基础设计总体思路:考虑桩筏协同作用(图11),按变形控制条件合理选择桩端持力层,优化设计桩长、桩径和桩间距。桩基础结构设计计算应考虑上部结构、筏板基础和地基(桩与土)共同作用分析。经过反复比选,最终将超高层主塔楼与裙房之间的沉降后浇带予以取消,实现了桩筏基础设计的创新。桩与筏板基础联合变调平设计的构想与技术思路如图12所示。
数值分析得出的基底反力在主楼区域约为150kPa;上部结构传递到基础底面的平均压力值约1200kPa;桩间土承担的荷载约为总荷载的12.5%。

图11 桩筏共同工作示意图

图12 桩与筏板联合变调平设计概化示意图
全部工程基桩施工完成以后,通过单桩静载荷试验进行了工程桩承载力检验,其Q-s曲线如图13所示。检测结果表明桩基施工质量良好,100%为Ⅰ类桩,为实现设计构想奠定了坚实的基础。

图13 工程桩Q-s曲线
四、BIM在“中国尊”中的应用
1、轻易实现全范围协同设计
“中国尊”是目前北京院正在做的一个BIM项目,最近刚向甲方提供了50%的初步设计(施工图)。在设计院内部,所有参与这个项目的设计师,和项目所涉及到的其他不同方公司一起,统一在BIM这个标准平台上进行操作。以BIM自身的技术,通过三维加上数字集成的做法,让所有单位在共同的标准下进行协同设计的工作。这是一个超大型的工程,而这个共同的三维平台我认为正是BIM的最大优势。其次,我们利用BIM将施工方也整合到这套标准体系之下,也就是说,BIM将贯穿整个项目,从设计到施工的全部过程。目前唯一可类比“中国尊”的项目就是上海中心,当时上海中心就是在设计和施工过程中都用到了BIM。这样的设计方式,需要设计师在利用BIM制作设计模型的时候,同时考虑到BIM转型的问题。从目前BIM的使用情况来看,在提高建筑创意的完成度、质量和效率的前提下,如果能顺利将设计的BIM模型尽可能完整地提前转接到下一阶段的工作中,将对时间成本和造价成本都有一个很直接的正面作用。

2、BIM核心技术贯穿设计和施工全流程
从目前北京院对BIM应用的定位来看,前期的BIM设计是跟着设计来走的。我们一般会根据设计要求先规定出必要的原则,然后设计师根据这些原则,遵循合理的设计原则来搭建整个BIM模型,在设计的过程中,不断通过BIM模型找到设计中的问题,包括设计空间中存在的一些问题,并不是说设计做完了设计师就可以交接给下游,然后撒手不管了。我们的BIM是整合到整个设计过程当中,在这个过程中,我们的设计师会给出很多不同的研究模型,这些模型并不是最终的模型,但可以帮助设计师甚至是施工方,在设计前期就可以考虑并规避很多后期可能会出现的问题,这也是我们北京院利用BIM所构建的流程的最大特点,即BIM完全是为设计服务的。

3、瓶颈:施工过程中的设计转换
实际上,在设计模型向总包传递的过程中,有很多技术以外的客观因素在制约着BIM在中国的发展。很多大型工程都会面临一个工程建设周期的问题,设计周期只是工程建设周期的一部分,这实际上是短于国际标准的。在国际上比较正常的周期是,设计院要先用一定的时间去做科研和测算,设计师有专门的设计时间,之后再由设计师直接指导施工。但在中国这个过程在时间上有很大的重叠,为了加快建设的周期,很多时候在设计没有完成的时候,施工就已经开始了。这种情况下如果使用BIM,要是项目没有足够大,那可能达到同样的效果时,会比简单的手绘或二维设计多花费50%的时间,这时上下游之间BIM模型将很难实现传递。因为如果设计没有完成,那BIM模型就无法得到最精细的细化,那这些呈现在模型中的数据就是虚的,是下游无法使用的。
另外还有一个大制约就是,中国跟国外关于建筑师的责任认定制度不一样,相比较来说,国外的建筑师会承担更多的权利和责任。另外设计师的方法和能力是否适应BIM的方式也是个无法回避的问题。通过前几年的反复论证,勿容置疑BIM将帮助建筑设计领域或者工程建设领域有更大的发展,具体推广起来我认为并不存在技术上的瓶颈。因为在“中国尊”之前,上海中心在超高层建筑里做BIM已经相当领先了,只是施工方和设计方在交接传递的过程缺乏整合性的传递环节还存在瓶颈,我们希望这个瓶颈能在“中国尊”这个项目中给彻底打开。

4、BIM实行标准仍待细化
比起技术,我们现在所做的BIM更多是紧贴设计。随着BIM的发展,关于BIM标准的讨论也正在提上日程。标准这种东西不是死的,它会随着软件的开发、社会的支持环境等等不断作出调整。北京院去年发布了一个内部标准,今年也对其做了一定的修正,就是想把一些和设计密切相关的外延的东西都纳入进来,比如标准化住宅,还有如何跟后面的施工无缝连接等问题都在标准中做了必要的规范,这和国家标准并无冲突。因为现阶段,国家标准更多是框架性的标准,还没有详细到企业可以参照执行的具体操作层次。这方面未来必然要做出更多的改善。
从我个人来说,我希望更加详细的国家标准能够早一点出台,不能只是让涉及具体操作的设计师或企业,单靠自己的努力去达到一种合理化的程度。包括软件使用、存储和交付的标准,现在都是比较为难的事。如果BIM能够像施工图那样,有一个比较明确的交付标准,而不是像现在靠项目参与者自觉来约定一个项目标准,很多合作可能会更加顺畅。


BIM建筑网

评论前必须登录!
注册